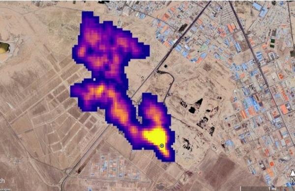
تهران – ایرنا – متان گازی است که از مکانهای دفن زباله متصاعد میشود. اکنون کشورهای اروپایی به سمت استخراج و استفاده از این گاز برای مصارف شهری رفتهاند اما در ایران با وجود حجم زیاد تولید زباله به این بخش به عنوان یک درآمد آنطور که باید پرداخته نمیشود.چندی پیش ناسا تصویری ماهوارهای منتشر کرد که تودهای از گاز متان به طول نزدیک به پنج کیلومتر در جنوب تهران را نشان میداد و اعلام کرد این ابر غولآسا مربوط به یکی از مکانهای دفن زباله کلانشهر تهران است.

انتشار گاز متان یکی از پیامدهای جانبی دفع زبالههای شهری به شیوه سنتی است. متان یکی از گازهای اصلی پدیده گلخانهای و گرمایش زمین محسوب میشود. سازمان ملل متحد پیشتر در گزارشی اعلام کرده بود که کاهش گاز متانِ حاصل از فعالیتهای انسانی میتواند خطرات ناشی از تغییرات آب و هوایی را کاهش دهد. ناسا تاکنون ۵۰ نقطه را به عنوان منشاء انتشار گاز متان در جهان شناسایی کرده که جنوب تهران یکی از این نقاط است.جدا از اینکه مکانی که ناسا در جنوب تهران اعلام کرده دقیقا کدام نقطه است؛ باید به این مساله توجه کنیم که زباله به معنای واقعی طلای کثیف است چون اگر درباره آن برنامهریزی وجود داشته باشد نه تنها به عنوان معضلی بر دوش کشورها سنگینی نخواهد کرد بلکه میتوان به راحتی از آن درآمدزایی کرد به ویژه در کشورهایی مانند ایران که میزان تولید زباله در آن بسیار بالاست و حجم زیادی از آن هم دفن میشود.
آمارهای جهانی در سال ۲۰۲۱ نشان داد که ایران در میان کشورها رتبه ۱۷ را در تولید زباله داشته است. در ایران روزانه حدود ۵۸ هزار تن زباله تولید میشود که حدود هشت هزار تن از آن مربوط به تهران است. متوسط تولید روزانه زباله در ایران حدود ۷۱۰ گرم یعنی ۲.۵ برابر متوسط جهانی است؛ از این میزان زباله حدود ۷۵ درصد دفن میشود که بخش زیادی از آن به صورت غیراصولی است که خسارت زیادی را به محیط زیست وارد میکند. در دنیا روزانه بیش از ۳.۵ میلیون تن زباله تولید میشود و سرانه تولید زباله در هر روز ۳۰۰ گرم است.چند سالی است که زباله در کشورهای توسعه یافته و پیشرفته به عنوان منبع درآمد محسوب میشود. یکی از این منابع درآمد، تولید گاز متان از زباله است که به آن بیوگاز گفته میشود؛ گازی که بدون تصفیه مورد استفاده قرار میگیرد و مواد حاصل از سوختن آن دی اکسید کربن و بخار آب است. به این ترتیب، در مقایسه با دیگر منابع انرژی که هنگام احتراق گاز مونواکسید کربن و سایر آلایندههای محیطی تولید میکنند منجر به آلودگی هوا نمیشود.قدمت مراکز دفن زباله در کشور به ۶۰ تا ۷۰ سال پیش برمیگردد؛ از این رو امکان استخراج گاز متان از آنها وجود ندارد. سازمان محیط زیست دستورالعمل ایجاد مراکز جدید را تهیه و ابلاغ کرده که یکی از آنها لولهگذاری برای استخراج گاز متان استتجربه و تحقیقات نشان داده مزایای استفاده از زباله برای تولید گاز متان بسیار بیشتر از دفن آن است. بر این اساس، کشورهایی مانند آلمان، اسپانیا و برخی دیگر کشورهای اروپایی گاز متان را از مراکز دفن پسماند خود تولید و به مصرف شهری میرسانند اما در ایران با وجود حجم بالای پسماند این اتفاق نمیافتد؛ این موضوع علاوه بر اینکه فایدهای برای اقتصاد کشور ندارد، موجب تخریب محیط زیست و خسارات اقتصادی زیادی میشود، معاون دفتر مدیریت پسماند سازمان حفاظت محیط زیست معتقد است علت این امر پایین بودن قیمت حاملهای انرژی از جمله گاز در کشور است.پیام جوهرچی در این باره به خبرنگار محیط زیست ایرنا گفت: با برنامهریزی میتوان از زباله درآمد کسب کرد که یکی از آن تولید گاز متان است. به راحتی میتوان آن را به مصارف شهری رساند اما مساله این است که چون قیمت حاملهای انرژی در کشور پایین است، سرمایهگذاری در این زمینه مقرون به صرفه نیست و نهاد یا شرکتی به دنبال این کار نمیرود.وی اظهار داشت: گاز متان از پسماندهای شهری دفن شده، متصاعد میشود. اینکه اصولی باشد یا غیر اصولی این گاز طی فرایندی بیولوژیکی تولید میشود که در کشور ما این سرمایه هدر می رود اما بسیاری از کشورها از آن استفاده میکنند. برای این منظور یکی از مولفههایی که باید در طراحی مراکز دفن، مورد نظر قرار گیرد، لولهگذاری برای استخراج گاز متان است اما چون در کشور ما انرژی ارزان است؛ از این رو، توجهی به این سرمایه عظیم نمیشود چون در برابر ارزانی قیمت انرژی، استخراج گاز متان از پسماند توجیه اقتصادی ندارد.وی ادامه داد: یکی از مشکلات ما در این زمینه قدیمی بودن مراکز دفن زباله در کشور است؛ قدمت آنها به ۶۰ تا ۷۰ سال میرسد. سازمان حفاظت محیط زیست به عنوان سازمانی نظارتی شیوهنامههای بهروز برای احداث مراکز دفن جدید را تهیه و اعلام کرده که بر اساس آن هر مرکزی باید لوله گذاری برای استخراج گاز متان را در دستور کار داشته باشد. اکنون فقط یک مرکز در حلقه دره کرج داوطلب شده تا گاز متان را از پسماند این مرکز استخراج کند. لولهگذاری کرده اما هنوز استخراج انجام نشده است چون بازار فروش ندارد؛ بنابراین رونق این بخش نیاز به حمایت دارد چون علاوه بر اینکه انرژی هدر می رود موجب آلودگی محیط زیست هم میشود.جوهرچی گفت: تا چهار سال گذشته حدود ۶۹۰ مرکز دفن زباله در کشور وجود داشت که اکنون به حدود ۳۰۰ مرکز کاهش یافته است. سیاست ما به سمت کاهش مراکز دفن است چون در تلاش هستیم نقاط آلوده را کاهش دهیم؛ در واقع تا پیش از این هر شهر کوچکی برای خود یک مرکز دفن زباله داشت اما اکنون در حال تجمیع این مراکز هستیم تا تعداد آنها کاهش یابد.وی تصریح کرد: متاسفانه برای بستن مراکز دفن قدیمی و احداث مراکز جدید هزینه نمیشود؛ از این رو آنطور که باید کار با سرعت پیش نمیرود. در حالی که در کشورهایی مانند آلمان، اسپانیا و برخی دیگر کشورهای اروپایی از مراکز دفن پسماندهای خود حجم زیادی گاز متان استخراج میکنند و به مصارف شهری میرسانند، ما هم باید به این سمت حرکت کنیم.در حال بررسی مکان اعلامی ناسا هستیم .وی درباره مکانی که ناسا در تصویر خود اعلام کرد گفت: هنوز مکان دقیق آن مشخص نشده است. در حال بررسی هستیم اما این حجمی که اعلام کرده شاید مرکز دفن آرادکوه باشد اما این هم جای شک دارد چون به نظر نمیرسد این حجم متان از آرادکوه متصاعد شود اما یک هفته تا ۱۰ روز دیگر نتایج بررسیها مشخص خواهد شد.معاون دفتر مدیریت پسماند سازمان حفاظت محیط زیست افزود: برای آرادکوه چند برنامه تعریف کردیم. دستور انتقال آرادکوه به منطقهای دیگر را هم از رییس جمهوری گرفتیم اما در حقیقت مکانیابی مرکز دفن زباله در تهران کار دشواری است چون شهر به سمت آرادکوه رفته؛ آرادکوه که به سمت شهر حرکت نکرده است. حدود ۶۰ سال است که زبالهها در آن مکان انبار میشود؛ در واقع تا چند سال پیش مکان مناسبی برای دفن بود چون خاک رس آن منطقه به گونه است که شیرابهها را در خود حل میکرد و خارج از آبخوان شهر تهران بود اما دیگر ظرفیت آن به پایان رسیده است.
سایت آرادکوه باید به مکان دیگری منتقل شود
وی تاکید کرد: بنابراین سایت آرادکوه هم از لحاظ پدافند غیرعامل و هم مسائل بهداشتی باید به مکان دیگری منتقل شود. برای انتقال، نقطهای در سمت سمنان در مسیر جاده گرمسار – سمنان دیده شده اما به علت مسافت و هزینه حمل و نقل، شهرداری با آن مکان موافقت نکرده است.
البته مدیر عامل سازمان مدیریت پسماند تهران نیز نسبت به گزارش ناسا درباره تشکیل ابر متان در جنوب تهران واکنش نشان داد و گفت: هنوز گزارشی به صورت مکتوب به ما نرسیده و این بحث نیازمند بررسیهای بیشتر است.
مهدی عزیزی افزود: خبری به ما رسیده است و با دانشکده محیط زیست دانشگاه تهران و محیط زیست موضوع مطرح شده است.
سیم و کابل در حاشیه شهرها سوزانده میشود نه پسماندهای شهری
جوهرچی درباره پسماندهایی که در حاشیه کلانشهرها به ویژه تهران سوزانده میشوند و حجم زیادی دود و آلودگی وارد هوا میکنند گفت: اینهایی که در اطراف تهران سوزانده میشوند، پسماندهای شهری نیستند بلکه سیم و کابل است که سوزانده میشود و فلز سنگین و سرب آن را استخراج میکنند. این وضعیت به طور پراکنده وجود دارد، برخوردهایی هم شده اما در هر حال ساماندهی آنها هستیم که کار دشواری است. گشتهای شبانه داریم که باعث شده چندین پرونده هم تشکیل شود اما مساله این است که از این مکانها متان متصاعد نمیشود، متان فقط از مراکز دفن پسماند شهری خارج میشود.

آخرین دیدگاهها